LM7812 正电压线性稳压器技术文档
概述
LM7812 是一个经典的、三端正电压固定输出线性稳压器集成电路,它能够将不稳定的直流输入电压稳定地输出一个固定的 +12V 电压,并提供最大 1A 的电流。

该器件内部集成了过流保护、短路保护和过热保护电路,使其在应用中非常坚固可靠,由于其设计简单、成本低廉、性能稳定,至今仍在各种电子设备中广泛使用,如电源适配器、工业控制器、消费电子产品等。
主要特点:
- 固定输出电压: +12V ±5%
- 最大输出电流: 1A (需 adequate heat sinking)
- 内部短路保护
- 过流限制保护
- 过热关断保护
- 低输出噪声
- 使用简单,仅需少量外部元件
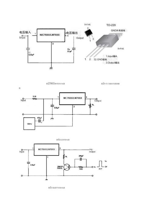
引脚图与功能定义
LM7812 通常采用 TO-220、TO-263 (D²PAK)、TO-3 等封装,以最常见的 TO-220 封装为例:
TO-220 封装顶视图
┌───────────────┐
│ (1) INPUT │
│ │
│ (2) GND │
│ │
│ (3) OUTPUT │
└───────────────┘
| 引脚编号 | 名称 | 功能描述 |
|---|---|---|
| 1 | INPUT | 输入端,连接到未经稳压的直流电源电压,为保证稳定工作,此引脚与地之间需要接一个旁路电容。 |
| 2 | GND | 公共地/接地端,电路的参考地。 |
| 3 | OUTPUT | 输出端,提供稳定的 +12V 直流电压,为保证输出电压的稳定和瞬态响应,此引脚与地之间需要接一个滤波电容。 |
工作原理
LM7812 属于串联型线性稳压器,其基本工作原理如下图所示:

+-----------------+
| Error Amp |
| (误差放大器) |
+-------+--------+
|
+-------+--------+
| Pass Transistor | (调整管/功率管)
| (NPN) |
+-------+--------+
|
+-------+--------+
| Feedback |
| Network | (电阻分压网络,内部固定)
+-------+--------+
|
GND
工作流程:
- 采样: 内部的电阻分压网络(固定比例)对输出电压
Vout进行采样。 - 比较: 采样电压被送入误差放大器的反相输入端,与一个内部的 +12V 基准电压进行比较。
- 放大: 误差放大器将两者之间的差值(误差)进行放大。
- 调整: 放大后的误差信号控制一个串联在输入和输出之间的功率调整管的导通程度。
Vout低于 12V,误差信号使调整管导通得更深,增加其等效电阻,从而减少压降,使Vout升高。Vout高于 12V,误差信号使调整管导通程度减小,增加其等效电阻,从而增大压降,使Vout降低。
- 稳定: 这个负反馈过程会持续进行,使得输出电压
Vout稳定地维持在 +12V。
关键概念:
- 压差:
Vdropout = Vin - Vout,这是 LM7812 能够正常工作的最小输入-输出电压差,对于 LM7812,压差通常在 2V 左右(在 1A 负载下),这意味着要保证 12V 的稳定输出,输入电压至少需要 14V。 - 功耗: 线性稳压器的效率不高,因为其自身会消耗掉大量的功率,这部分功率以热量形式耗散。
- *`Pdissipated = (Vin - Vout) Iload`**
- 当
Vin = 18V,Iload = 0.5A时,Pdissipated = (18V - 12V) * 0.5A = 3W,这部分热量必须通过散热片散发掉,否则芯片会因过热而进入保护状态甚至损坏。
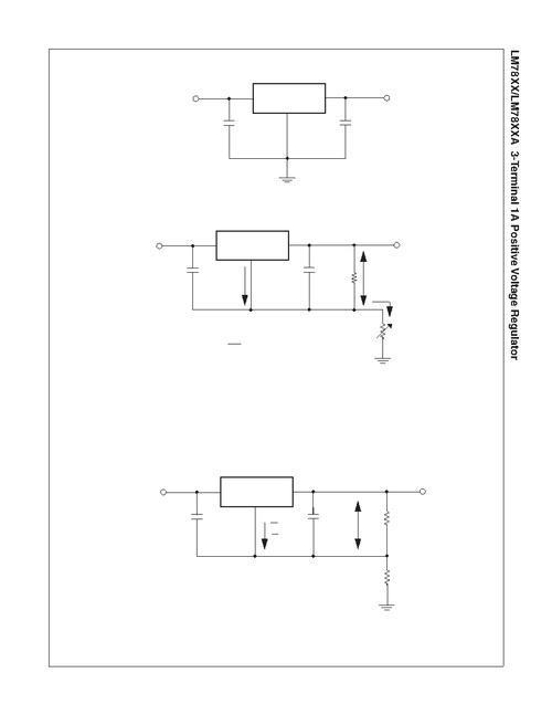
典型应用电路
这是使用 LM7812 设计一个 12V 电源的最基本、最经典的电路。
+-----------+-----------+
| | |
Vin C1 C2 Vout
(DC 14-35V) 0.33µF 0.1µF (+12V)
| | | |
+----||-----+----||-----+----||----+
C1 | C2 |
| |
GND |
|
+----||----+
C3
10µF
|
GND
电路元件说明:

- C1 (输入旁路电容, 0.33µF 陶瓷电容):
- 位置: 接在
Vin和GND之间,尽量靠近 LM7812 的INPUT引脚。 - 作用: 滤除输入电源线上的高频噪声,防止其影响稳压器的工作,并改善瞬态响应。
- 位置: 接在
- C2 (输出旁路电容, 0.1µF 陶瓷电容):
- 位置: 接在
Vout和GND之间,尽量靠近 LM7812 的OUTPUT引脚。 - 作用: 改善稳压器的负载瞬态响应,抑制输出电压的高频噪声。
- 位置: 接在
- C3 (输出滤波电容, 10µF 电解电容):
- 位置: 接在
Vout和GND之间,可以离芯片稍远一些。 - 作用: 进一步平滑输出电压,滤除低频纹波,提供瞬时大电流的能力。
- 位置: 接在
关键电气参数 (典型值)
| 参数 | 符号 | 测试条件 | 典型值 | 单位 |
|---|---|---|---|---|
| 输出电压 | Vout |
Tj=25°C, Vin=19V, Iload=5mA |
0 | V |
Tj=25°C, Vin=19V, Iload=1A |
0 | V | ||
| 电压调整率 | Reg Line |
Vin=14.5V to 30V, Iload=5mA |
12 | mV |
| 负载调整率 | Reg Load |
Iload=5mA to 5A, Vin=19V |
150 | mV |
| 静态电流 | Iq |
Iout=0 |
5 | mA |
| 压差 | Vdropout |
Iout=1A, Tj=25°C |
0 | V |
| 纹波抑制比 | RR |
f=120Hz, Vin=15V to 20V |
70 | dB |
| 短路电流 | Isc |
Vin=35V, Tj=25°C |
2 | A |
| 结到外壳热阻 | RθJC |
TO-220 封装 | 4 | °C/W |
| 最大结温 | Tj |
125 | °C |
注意:
- 参数为典型值,具体请查阅制造商(如 TI, ST, ON Semiconductor)的最新数据手册。
- 散热是设计的关键! 务必根据实际功耗计算并安装合适的散热片,确保芯片结温
Tj不超过 125°C。
设计注意事项
- 输入电压范围: 输入电压
Vin必须始终满足Vin > Vout + Vdropout,通常建议Vin比Vout高 3V 到 5V,以在输入电压波动或负载变化时保持稳定,但Vin也不能过高,否则会大幅增加功耗和散热压力。 - 散热设计:
- 计算功耗:
Pd = (Vin - Vout) * Iload - 计算温升:
ΔT = Pd * RθJA(RθJA 是结到环境的热阻,与散热片和PCB设计有关)。 - 确保安全:
Tj = Ta + ΔT < 125°C(Ta 是环境温度)。 - 当功耗超过 1W 时,强烈建议加装散热片。
- 计算功耗:
- 电容选择:
- 输入电容: 使用低等效串联电阻的陶瓷电容(如 X7R, X5R)。
- 输出电容: 陶瓷电容(高频旁路)和电解电容(低频储能)结合使用效果最佳,电解电容的 ESR 也会影响稳定性。
- 布板:
- 接地: 使用星型接地或单点接地,将输入电容、输出电容和负载的返回地线直接连接到 GND 引脚。
- 走线:
INPUT和OUTPUT的走线应尽量短而宽,以减小寄生电阻和电感。
- 反向电压和反向电流保护:
- 如果输入端可能发生电压反转(电源断开时后级电容的电压通过稳压器倒灌),应在
INPUT和OUTPUT之间反向并联一个 1N4007 之类的二极管。 - 如果输入端可能被外部电路拉到比输出端更低的电压,也应采取保护措施。
- 如果输入端可能发生电压反转(电源断开时后级电容的电压通过稳压器倒灌),应在
相关型号与替代品
- 固定电压系列: LM78xx (如 LM7805, LM7809, LM7812, LM7815, LM7824)
- 可调电压系列: LM317 (输出电压可调,1.25V 至 37V)
- 低压差系列: LM7812LDO 或 LM2940 (压差可低至 0.5V,适合电池供电等低输入电压场景)
- 负电压系列: LM7912 (固定 -12V 输出)
制造商数据手册链接
为了获取最精确、最权威的信息,请务必查阅官方数据手册,您可以在以下制造商的官网搜索 "LM7812" 找到:
- Texas Instruments (TI): ti.com/lit/ds/symlink/lm7812.pdf
- STMicroelectronics: www.st.com/resource/en/datasheet/lm7812.pdf
- ON Semiconductor: www.onsemi.com/pdf/datasheet/lm7812-d.pdf
- Diodes Incorporated: www.diodes.com/assets/Datasheets/AL7812.pdf
希望这份技术文档对您有所帮助!
